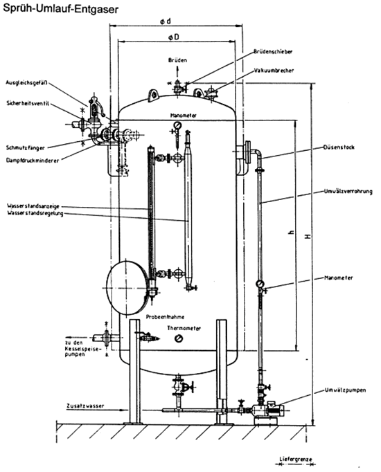
P.W.T. Sprüh-Umlauf-Entgaser 
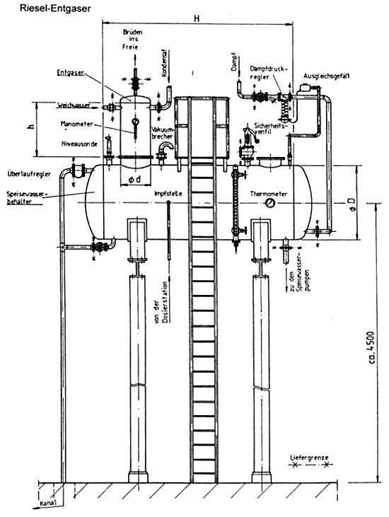
 P.W.T.-Rieselentgaser 
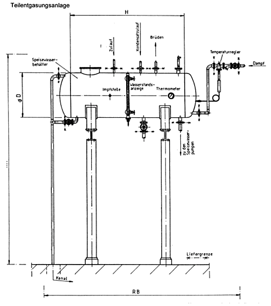
 P.W.T.-Teilentgaser
THERMISCHE ENTGASUNGSANLAGEN
Für den Betieb einer Dampfkesselanlage ist die Entfernung des im Wasser gelösten Sauerstoffes und der 
Kohlensäure unbedingt erforderlich, da diese Gase schwere Korrosionsschäden an den metallischen Kesselwerkstoffen und den Rohrleitungen hervorrufen. Zur Entfernung dieser Gase dient die thermische Entgasung.
Bei der thermischen Entgasung wird das Speisewasser über eine Verrieselungseinrichtung (Rieselentgaser) oder mit feinen Düsen (Sprüh-Entgaser) zerstäubt. Im Gegenstrom wird das Wasser mit Dampf aufgeheizt.
Der Entgasungseffekt beruht auf der Störung des Löslichkeitsgewichts der im Wasser gelösten Gase bzw. auf der Aufhebung des Gleichgewichts zwischen dem zu entgasendem Wasser und dem Entgasungsmittel Dampf. Hierbei tritt bei dem Bestreben, das gestörte Gleichgewicht wieder herzustellen, gelöstes Gas aus dem Wasser in die Dampfphase über und wird mit dem ausströmenden Brüdendampf des Entgasers abgeführt.
Bei einer guten thermischen Entgasung steht ein Speisewasser mit einem Restgehalt von < 0,02 mg/l Sauerstoff und Kohlensäure zur Verfügung.
 
  
     
       
 
     
       
 
     
       
 
     
       
P.W.T. Sprüh-Umlauf-Entgaser
Der Sprüh-Umlauf-Entgaser arbeitet bei einem leichten Überdruck von 0,1 – 0,2 bar(ü) bzw. bei der entsprechenden Wassertemperatur von 102 – 104°C. Das zu entgasende Wasser wird in dem System umgewälzt und durch einen Düsenstock in nebelfeine Tröpfchen zerstäubt. Diese gelangen in dem Ausdampfraum in einen innigen Kontakt mit dem Heizdampf. Dadurch werden die feinen Wassertröpfchen in Bruchteilen von Sekunden auf Siedetemperatur gebracht, wobei die im Wasser gelösten Gase in den Dampfraum auftreten. Zusammen mit dem Trägerdampf gelangen sie über den Brüdenschieber ins Freie. Der Brüdenschieber ist im Kern gebohrt, so daß die Gasteile stets ungehindert austreten können.
 Der untere Teil des Sprüh-Umlauf-Entgasers dient als Vorratsbehälter.
Durch das ständige Umwälzen wird das Vorratswasser auf Temperatur gehalten. Die Entnahme des Kesselspeisewassers erfolgt direkt aus dem Wasservorrat über das Entnahmerohr. Dadurch ist gewährleistet, daß stets frisch entgastes Speisewasser dem Dampfkessel zu- geführt wird.
 
Zur Absicherung des Sprüh-Umlauf-Entgasers ist ein Sicherheitsventil eingebaut, das auf einen Ablassdruck von 0,1 bar (ü) eingestellt wird.
 
Zur weiteren Sicherheit hat der Entgaser einen Vakuumbrecher. Dabei handelt es sich um ein federbelastetes Teller-Rückschlagventil. 
Das Vakuumbrechventil öffnet automatisch bei 20 mbar.

		P.W.T. Sprüh-Umlauf-Entgaser
Gegenüber anderen Entgasungsanlagen weist das Sprüh-Umlauf-Verfahren viele Vorteile auf, die im folgenden zusammenfassend erläutert werden.
 - Die Feinaufteilung des Wassers durch Spezialdüsen und das Einsprühen in den Dampfraum ergibt eine schlagartige Aufheizung der Wassertröpfchen auf den Siedepunkt und damit eine Auslösung der Gase Sauerstoff und Kohlensäure. Die Abführung der Gase nach außen geschieht über eine Blende.
- Die laufende Umwälzung des Wassers mit einer Pumpe garantiert eine Mehrfachentgasung jedes Wassertropfens.
- Durch die gleichmäßige Beschickung des Dampf-Entgasungsraumes mit Speisewasser wird weniger Trägerdampf benötigt, als z.B. bei einem Rieselentgaser, da dieser intermittierend beaufschlagt wird.
- Die Konstruktion ist so gehalten, daß nach dem Anfahren bereits innerhalb weniger Minuten vollentgastes Wasser zur Verfügung steht; beim Kaltstart in etwa 20 Minuten, genügend Dampf vorausgesetzt.
- Das Kondensat wird, bedingt durch die Versprühung, problemlos in den Dampfraum des Entgasers eingeleitet. Damit werden Wärme und Wasser voll zurückgewonnen.
- Die Anlage benötigt keine Unterstützungskonstruktion. Der Entgaser wird als Kompaktanlage geliefert und kann vor Ort innerhalb kurzer Zeit als anschlußfertige Anlage installiert werden.


P.W.T.-Rieselentgaser
 
 
Bei der Entgasung im Rieselentgaser wird das Zusatzwasser und das Kondensat dem Rieselentgaser zugeführt und verrieselt. Im Gegenstrom wird das Gemisch mit Dampf aufgeheizt und die vorhandenen Gase (CO2, O2) werden frei und mit den sogenannten Entgaserbrüden abgeführt.
Auch die Rieselentgasungsanlage arbeitet mit einem leichten Überdruck von 0,1 bis 0,2 bar (ü) bzw. bei einer entsprechenden Wassertemperatur von 102 – 104°C. Das zu entgasende Wasser wird bei diesem Verfahren durch die im Entgaserdom eingebauten Rieseltasser kaskadenartig umgelenkt und gleichzeitig durch die aufsteigenden Brüden aufgewärmt. Die im Wasser gelösten Gase werden so ausgetrieben und entweichen mit den Brüden ins Freie. Der Brüdenschieber ist im Kern gebohrt, so daß die austretenden Gase stets ungehindert abgeführt werden können.
Der untere Teil der Entgasungsanlage dient als Vorratsbehälter.

		P.W.T.-Rieselentgaser
Durch den über das Dampfverteilrohr austretenden Dampf wird das Vorratswasser stets auf Temperatur gehalten.Der perlend austretende Dampf sorgt ferner für eine Nachentgasung. Das Dampfverteilrohr dient als Aufkoch- und Aufwärmevorrichtung, während der Anfahrtperiode und nach einemlängeren Stillstand der Anlage. Die Entnahme des Kesselspeisewassers erfolgt direkt aus dem Wasservorrat über das Entnahmerohr. Dadurch ist gewährleistet, daß stets entgastes Speisewasser dem Dampfkessel zugeführt wird.


P.W.T.-Teilentgaser
P.W.T.-Teilentgaser sind Anlagen, die mit verminderter Temperatur (95 °C) arbeiten und aus diesen Gründen die Entgasung des Wassers nicht vollständig erreichen.
Diese Anlagen werden vor allem bei einem geringen Bedarf an Speisewasser in kleineren Betrieben eingesetzt. Sie sind in diesem Falle sehr wirtschaftlich, weil sie ein kleineres Volumen haben und weil auf bestimmte Sicherheitseinrichtungen, wie z.B. ein Sicherheitsventil verzichtet werden kann. 
Die im Wasser noch vorhandenen Gase Kohlensäure und Sauerstoff werden dann chemisch gebunden, um Korrosionen zu verhindern.

